Навеска На Минитрактор Своими Руками с ручным приводом. Изготовление КУНа
- Навеска На Минитрактор Своими Руками с ручным приводом. Изготовление КУНа
- Связанные вопросы и ответы
- Навеска На Минитрактор Своими Руками чертежи и размеры. Какие навески и оборудование на минитрактор можно изготовить своими руками
- Типы и устройство навески
- Для подготовки почвы
- Приспособления, облегчающие посадку урожая
- Для ухода за урожаем
- Для полива и разбрызгивания удобрений
- Для уборки корнеплодов
- Самодельное навесное оборудование
- КУН
- Бульдозерный отвал
- Плуг
- Заводское навесное оборудование
- Минитрактор Своими Руками с ломающейся рамой. Конструкция рамы
- Минитрактор переломка Своими Руками из мотоблока. Что потребуется
- Минитрактор из мотоблока Нева Своими Руками. Делаем минитрактор из мотоблока Нева
- Минитрактор Своими Руками с мотоблока. Минитрактор из мотоблока своими руками
- Необходимые инструменты и материалы
- Примеры чертежей минитракторов
- Выбор мотоблока
- Китайские мотоблоки
- Российские изделия
- Минитрактор Своими Руками из Жигулей. Как изготовить мини-трактор из Жигулей своими руками
Навеска На Минитрактор Своими Руками с ручным приводом. Изготовление КУНа
Для сборки фронтального погрузчика для мотоблока либо минитрактора потребуется подготовить чертежи. При этом учитывается грузоподъемность техники. Стенки навесного оборудования на минитрактор изготавливаются из листа металла (толщина 6 мм). Для этого потребуются ножницы по металлу либо газовый резак.
Для фиксации листов между собой применяется электросварка. От качества швов зависит длительность эксплуатационного срока навесного оборудования для минитрактора. Следующий этап заключается в изготовлении стоек и тяги. Для этого используют трубы (диаметр 50 и 100 мм). Затем монтируется гидроусилитель.
Для обеспечения последнему элементу большей подвижности диаметр ковша не должен превышать 30 мм. Чтобы закрепить стойки, к передней части техники приваривается труба. Конструкция усиливается металлическими уголками. Чтобы самодельное навесное оборудование для тракторов поворачивалось, к нему фиксируется цилиндр.
Для самостоятельного изготовления бульдозерного отвала используется водопроводная труба (радиус сечения более 70 см). Ширина приспособления подбирается в каждом случае индивидуально. Значение этого показателя зависит от параметров техники. Специалисты советуют изготавливать навеску для минитракторов своими руками из металла толщиной в 8 мм.
Чтобы разрезать трубу вдоль, используется болгарка. При этом соблюдается отступ от края (для обеспечения оптимального изгиба ковша). Ниже центра трубы приваривается металлический профиль. При необходимости навеска на минитрактор своими руками дополняется поперечными упорными элементами.
Чтобы присоединить отвал к технике, изготавливается А-образная конструкция. Изделие дополняется продольными балками. Чтобы агрегат опускался и поднимался, используется гидравлический цилиндр. Для его монтажа применяется кронштейн. Гидравлический цилиндр можно демонтировать с полуприцепа 2 ПТС-4. Чтобы зафиксировать отвал, потребуется передняя навеска.
Связанные вопросы и ответы:
1. Каким образом можно самостоятельно сделать навеску на минитрактор с ручным приводом
Для изготовления навески на минитрактор с ручным приводом, вам понадобятся металлические трубы, уголки, ручка для управления, подшипники, крепежные элементы.
2. Какой материал лучше использовать для изготовления навески
Для изготовления навески на минитрактор рекомендуется использовать прочные и легкие материалы, такие как алюминий или сталь.
3. На что следует обратить особое внимание при сборке навески с ручным приводом
При сборке навески с ручным приводом особое внимание следует обратить на качество сварных швов, правильное расположение элементов для равномерного распределения нагрузки, а также на правильную установку ручки для управления.
4. Какие функции должна выполнять навеска на минитракторе
Навеска на минитракторе должна выполнять функции поднятия и опускания рабочих органов, а также регулировки глубины обработки почвы.
5. Какую роль играет ручной привод в навеске на минитракторе
Ручной привод в навеске на минитракторе играет роль управления рабочими органами: поднятием, опусканием, наклоном и блокировкой.
6. Как произвести смазку механизмов навески с ручным приводом
Для смазки механизмов навески с ручным приводом следует использовать специальные смазочные материалы, нанося их на подшипники и металлические соединения.
7. Каким образом можно улучшить функциональные возможности навески на минитракторе с ручным приводом
Для улучшения функциональных возможностей навески на минитракторе с ручным приводом можно установить дополнительные регулирующие элементы, добавить крепления для дополнительного оборудования, усилить основные элементы конструкции.
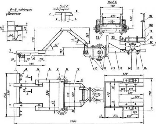
Навеска На Минитрактор Своими Руками чертежи и размеры. Какие навески и оборудование на минитрактор можно изготовить своими руками
Самодельное навесное оборудование для минитракторов помогает увеличить производительность и расширить спектр возможностей тракторной техники при выполнении сельскохозяйственных, строительных и коммунальных работ. Для присоединения дополнительного оборудования минитракторы оборудованы задней навеской (МТЗ 82, 595, 05, 330 и т.д.). Данное устройство состоит из: По типу дополнительное оборудование можно разделить на следующие группы: Для подготовки почвы к посадке семян и корнеплодов используют дискатор, почвофрезы, культиваторы и бороны. Для их установки на технику необходима трехточечная навеска. Данные приспособления помогают разрыхлить почву, избавиться от сорняков и предотвратить ветровую эрозию земли. При изготовлении таких навесок соблюдайте следующие рекомендации: Оборудование, которое упрощает посадку зерновых и овощных культур: Для крепления этих инструментов к минитрактору или мотоблоку используется передняя навеска. Навески для ухода за урожаем: Для этих целей рекомендуется использовать следующее оборудование: Для сбора урожая используется картофелекопалка. Она бывает нескольких видов: Пользователь может сделать навеску на минитрактор своими руками. Для этого понадобятся чертежи конструкции, в которой будут указаны параметры изготовляемого оборудования. Перед тем как приступить к сборке КУНа, необходимо определиться с размерами навески и подготовить инструменты: Процесс изготовления КУНа: Для того чтобы сделать такую самоделку для минитрактора своими руками, подготовить следующие инструменты: Порядок действий: Плуг изготавливают из поверхности в виде цилиндра (рекомендуется брать сталь, чтобы избежать изгиба лопасти). Заготовке придают нужную форму: ее подают к вальцам под углом 20-23°, изгибают, а затем молотком по шаблону проводят доработку. Для навешивания навески на трактор используется сцепка. Также плуг можно сделать из стальной трубы, диаметр которой равен 55-66 см, а толщина — 4-5 мм. Из картона делают шаблон, прикладывают его к трубе и обводят мелом по контуру. Отвал вырезают при помощи газосварки и обрабатывают наждаком. Если необходимо, то дорабатывают форму молотком. Для крепления к тракторной технике используется задняя навеска. На рынке представлен широкий выбор оборудования для мини трактора, например: Также к заводскому дополнительному оборудованию относится фронтальный погрузчик, навесные опрыскиватели SW-300, SW-400 и SW-800 и т.д.
Типы и устройство навески
Для подготовки почвы

Приспособления, облегчающие посадку урожая
Для ухода за урожаем

Для полива и разбрызгивания удобрений
Для уборки корнеплодов

Самодельное навесное оборудование
КУН
Бульдозерный отвал
Плуг
Заводское навесное оборудование

Минитрактор Своими Руками с ломающейся рамой. Конструкция рамы
Чтобы изготовить минитрактор с ломающейся рамой своими руками, надо соединить при помощи сварки 2 полурамы. Размеры передней полурамы — 900х360 мм, задней — 600х360 мм. Детали выполняют из профильного швеллера №8.

Детали соединяют между собой под углом 45º. На передней раме монтируют 2 отрезка трубы квадратного сечения. Она будет выполнять функции подрамника для монтажа мотора. После этого приваривают плоскости для монтажа других деталей.
На задней полураме устанавливают стойку и усиливают ее сбоку уголками. К задней стойке приваривают металлическую пластину для монтажа навески. Для пластины берут металл толщиной 12 мм. К верхней части полурамы монтируют лист толщиной 3 мм.
Таким образом создают площадку для кресла водителя. Полурамы соединяют при помощи карданного вала. Он состоит из двух стальных вилок, соединенных шарниром. Вилки монтируют к траверсам полурам. Для шарнира нужны опорные подшипники. Их можно взять от грузовика КамАЗ. Полурамы должны перемещаться как по горизонтали, так и по вертикали. Поэтому ходовую часть монтируют на жесткую сцепку.
Впереди к полураме прикрепляют ступицу. Благодаря этому будет создан добавочный угол отклонения по горизонтали и смещение составных элементов рамы. Чтобы участки рамы не слишком далеко смещались, к передней части фиксируют зубчатое колесо, а к задней монтируют ограничители.
Минитрактор переломка Своими Руками из мотоблока. Что потребуется
Прежде чем приступить к работе, следует убедиться в наличии всех необходимых деталей, материалов, а также инструментов.
Итак, что потребуется для работы:
- Мотоблок. Его нужно выбирать с учетом вышеперечисленных рекомендаций. Именно он послужит основой в самодельном мини тракторе.

Мотоблок Нева - оптимальный вариант для переделки
- Дополнительная колесная пара с осью. К колесам обязательно требуется приобрести подшипники, а также рулевую установку.
- Металлические листы, патрубки и уголки. Материал нужен для создания кузова и рамы конструкции.
- Элементы для фиксации деталей и механических узлов. В данном случае используются шайбы, болты, гайки, сварка.
Для проведения сборки, помимо деталей, еще нужно подготовить ряд инструментов:
- сварочный агрегат;
- дрель-шуруповерт;
- комплект гаечных ключей разного размера;
- пассатижи;
- болгарка.
Самодельный агрегат обладает рядом преимуществ. В первую очередь это стоимость. Даже если домашнему мастеру потребуется покупать культиватор, он в любом случае потратит меньше денежных средств. Помимо всего можно создать спецтехнику нужного размера, степени сцепления с грунтом, а также производительности.
Что касается минусов, то они заключаются в том, что оборудование, сделанное своими руками, сильно уступает фабричным моделям уровнем надежности. Также такая техника часто требует проведение ремонтных работ.
Минитрактор из мотоблока Нева Своими Руками. Делаем минитрактор из мотоблока Нева
Создав минитрактор из мотоблока Нева своими усилиями, вы получите следующие удобства:
- Эта техника не нуждается в большом пространстве для своего размещения. Значит, не потребуется возводить для него гараж.
- Цена значительно уступает цене уже готового рабочего адаптера для мотоблока.
- Для работы требуется самое дешёвое топливо и в малых объёмах. Достаточно будет и 2 литров.
- Скоростной максимум – 30 км/ч.
- Для него нетрудно раздобыть запчасти. Они есть почти везде, и их цены довольно низкие.
- Если снабдить такое средство шинами с глубокими протектором, можно добиться высокой проходимости и превосходного сцепления с грунтом.
- Благодаря компактным размерам можно трудиться и на сложных участках, где обильно растут деревья. Также получается комфортная работа на придомовой зоне. При этом не страдают ни асфальт, ни тротуарная плитка.
Разумеется, самостоятельное создание такого шедевра возможно при наличии определённых навыков и знаний. Перед основными работами понадобится проанализировать много разных чертежей и схем, почитать техническую литературу и посмотреть полезные ролики.
Универсальной схемы и таких же наборов чертежей не существует . Так как аппараты различных производителей имеют конструкционные отличия, мощность и прочие параметры. Как сделать минитрактор из мотоблока Нева? Начинайте с выбора модели и чертежей.

Минитрактор из мотоблока нева. Габариты
Если вам не удаётся приобрести или найти мотоблок «Нева», вполне сгодятся и его аналоги, например «Зубр», «Салют» и «Арго». Также есть ещё ряд китайских аналогов. Но российская продукция пользуется большим спросом. Чертежи и схемы самодельного трактора из мотоблока Нева:

Схема минитрактора своими руками
В работе вам также пригодятся:
- металлические уголки и трубы;
- нержавеющая сталь (1 лист);
- дрель;
- сварочная техника;
- навесная техника;
- стандартный набор инструментов для монтажа (отвёртки, ключи, гайки, болты и т.д.).
Минитрактор можно укомплектовать только самым необходимым арсеналом:
- двумя подходящими колесами;
- комфортным креслом;
- рулём;
- рычагами.

Минитрактор Своими Руками с мотоблока. Минитрактор из мотоблока своими руками

Для обработки небольших участков земли нет лучшего решения, чем минитрактор из мотоблока, сделанный своими руками. Не каждый владелец участка может приобрести модель, изготовленную на заводе, поэтому приходится искать другие решения. Проще, например, купить обычный мотоблок и переделать его только собственными силами.
Необходимые инструменты и материалы
Первый этап работы состоит в оформлении чертежа и подготовке оборудования. Схему узлов и механизмов при наличии соответствующих навыков можно разработать самостоятельно или воспользоваться теми, что представлены ниже.
Что касается комплектующих, то подойдут готовые заводские комплекты для переделки – они в любом случае стоят дешевле, чем сам минитрактор. Но такой вариант подойдет только для тех, кто не хочет экономить абсолютно на всем.
Создание трактора самоделки станет невозможным без:
- Болгарки и дисков.
- Крепежей и метизов (болтов и гаек).
- Швеллеров и труб с металлической основой.
- Дрели, идущей с комплектами сверл.
- Оборудования для сварки.
- Набора с инструментами.
Не обойтись без двух подходящих колес вместе с навеской и водительским креслом, рулевым механизмом, педалями, самим мотоблоком. Он должен обладать достаточным уровнем мощности.
Тяжелый класс мотоблока с дизельным топливом – идеальный вариант для самодельного минитрактора.
к содержанию ↑
Примеры чертежей минитракторов

Габаритные размеры мини-трактора

Чертеж компоновки мини-трактора «Муравей»

Кинематическая схема минитрактора
к содержанию ↑
Выбор мотоблока
Из важных параметров для этих устройств стоит выделить:
- Стоимость и фирма-производитель.
- Размер плуга (если минитрактор будет использоваться для вспашки земли ).
- Разновидность применяемого двигателя.
- Вес.
- Уровень мощности.
Мощность. Один из самых главных параметров, так как производительность и сила минитрактора напрямую зависит от мощности двигателя. Чем агрессивнее и тяжелее будет нагрузка на транспорт, тем мощнее нужно брать мотоблок.
Вес. Если самодельный минитрактор будет использоваться для пахоты земли, то вес мотоблока будет критичным параметром. Определяющим моментом является вид обрабатываемой земли: для твердых сортов почвы не стоит выбирать слишком легкие мотоблоки, иначе минитрактор не справятся со своим назначением.
Хотя бензиновые мотоблоки работают гораздо тише, дизель выигрывает по экономичности своего применения: у него есть стабильные обороты и увеличенная тяга. С тяжелыми грунтами и большими площадями лучше справится именно двигатель на дизеле.
В любом случае, для любых целей, чем тяжелее мотоблок, тем лучше рабочие данные будущего минитрактора.
Цена и производитель. По возможности лучше выбирать изделия от фирм, которые уже давно находятся на рынке. Если финансовые возможности ограничены, можно обойтись и более дешевыми аналогами. Российские изделия также станут оптимальным вариантом для большинства.
к содержанию ↑
Китайские мотоблоки
В основном это копии российских моделей. Стоимость у них ниже за счет заниженных ресурсов на производство и экономии на материалах. Это несколько негативно сказывается на конечном качестве продукции.
При этом функционал не отличается от российских мотоблоков. В последнее время появляются изделия приемлемого качества, хотя до аналогов из России им все еще далеко. К популярным китайским мотоблокам можно отнести модели Зубр, Фермер, Кентавр, Форте, Аврора, Зирка и другие.
к содержанию ↑
Российские изделия
Оптимальное решение с приемлемой ценой. Популярность среди покупателей приобрели мотоблоки с ременной передачей либо с трансмиссией с возможностью передачи крутящего момента на,или. В любом случае процесс не обходится без участия специального ремня.
Особенность наших разработок – простое устройство системы сцепления. Из процедур по обслуживанию остается только замена ремня. Еще советские инженеры спроектировали редуктор, который признан одним из самых удачных на рынке. Используются профессиональные двигатели зарубежных производителей. Агрегаты получаются функциональными, надежными.
Минитрактор Своими Руками из Жигулей. Как изготовить мини-трактор из Жигулей своими руками
Рассмотрим, как сделать самодельный трактор из ВАЗ, какие материалы и инструменты понадобятся. Прежде всего нужно выполнить чертежи и схемы всех узлов конструкции. Чтобы сделать минитрактор своими руками, необходимы точные размеры деталей и расчеты. Каждая составляющая должна быть расписана отдельно. И нужен чертеж с трактором в собранном виде. От сделанных схем и чертежей зависит, каким будет самодельный трактор с двигателем ВАЗ 2106.

Во время работы над чертежом следует учесть следующие моменты:
- надо определить расположение коробки передач;
- двигатель должен быть обязательно покрыт защитным кожухом;
- в каком месте будет установлен топливный бак;
- если укоротить раму трактора, то самодельный минитрактор из ВАЗ будет употреблять меньше топлива;
- передняя подвеска должна быть усиленной.

Если вы решили создать трактор из ВАЗ 2109 или ВАЗ 2106, то в результате проделанной работы вы получите довольно мощный агрегат, который справится со многими сельскохозяйственными работами, поможет ухаживать за огородом и растениями.
Итак, приступают к самой разработке и сборке самодельного трактора на базе ВАЗ. Мини-трактор можно сделать с двигателем от ВАЗ 2019 или ВАЗ 2106, позаимствовать дополнительные детали от других моделей машин.
К примеру, коробку передач можно позаимствовать с ГАЗ-53, задние колеса взять с трактора МТЗ-82, а вот передние снять с уже неработающего или ненужного мотоблока, или мотокультиватора.
Также их можно купить в магазине. От любой модели Жигули можно взять рулевое управление и водительское сиденье, или же смастерить его своими руками. Передний и задний мосты берутся с жигулевского агрегата.
